所有不銹鋼液體壓力類型溫度計可顯示待測液體和氣體的溫度。由于其體積小、抗沖擊、靈敏度高、使用壽命長、安裝方式多樣等優點,被廣泛應用于石油化工、機械、制藥、食品、海洋等生產過程的檢測和控制。
工作原理:
被測介質的溫度由刻度盤的旋轉來指示,刻度盤的旋轉是由溫度傳感燈泡中液體的熱膨脹引起的彈性元件的偏轉來驅動的。
技術參數:
精度等級:2.5%
溫度測量范圍:-40℃~+600℃
表面直徑:&φ;100
表盤材料:不銹鋼
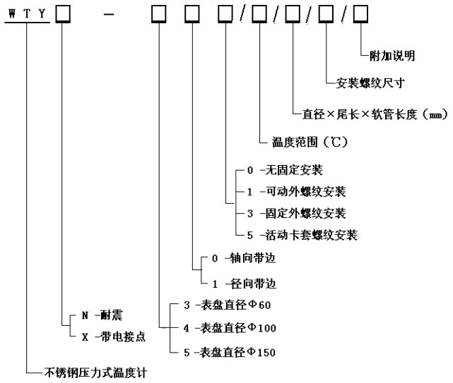
表盤方向:軸向(帶邊)、徑向(帶邊)
連接螺紋:M27倍;2、G1/2 & rdquo;等于
包裝尺寸:& Phi10次;150毫米(外形和毛細管長度可根據用戶要求定制)。
溫包材料:不銹鋼
毛細管長度:2 ~ 20m
毛細管材料:不銹鋼

“全不銹鋼液體壓力型溫度計 ”本文地址,轉載請勿刪除!http://www.jnbsbp.cn/gynews/1669.html